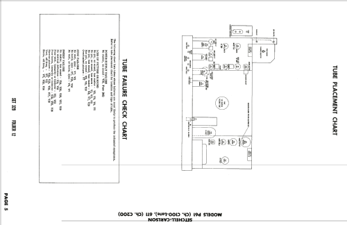
611 Ch= C200
Setchell Carlson, Inc.; St.Paul (MN)
- Land
- USA
- Hersteller / Marke
- Setchell Carlson, Inc.; St.Paul (MN)
- Jahr
- 1956 ?
- Kategorie
- Fernseh-Empfänger/Monitor
- Radiomuseum.org ID
- 137548
-
- Marke: Doraphone
Klicken Sie auf den Schaltplanausschnitt, um diesen kostenlos als Dokument anzufordern.
- Anzahl Röhren
- 19
- Röhren
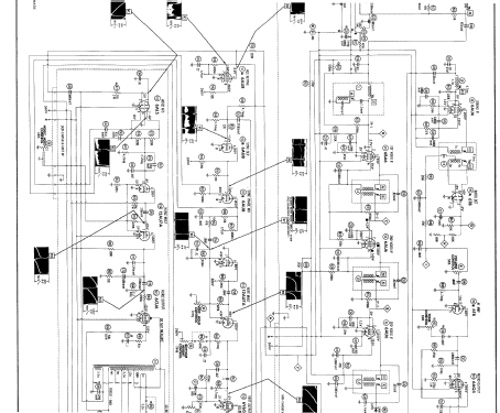
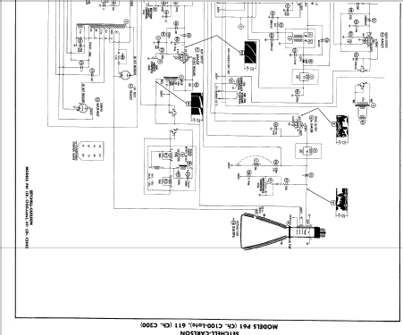
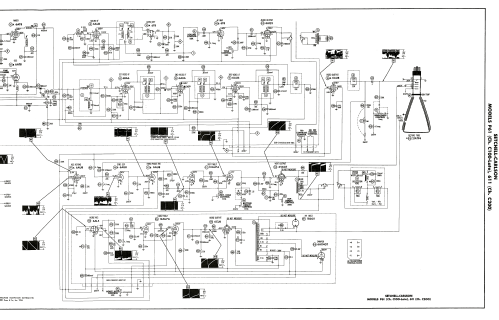
- 6BQ7A or 6BC8 6AT8 or 6BR8 6BA6 6AU6 6AU6 6AU8 or 6AW8 6AU8 or 6AW8 6AU6 6T8 6AQ5 12AU7A 6V6GT 6AL5 12AU7A 6CU6 or 6BQ6GA 6AX4GT 1B3GT 5U4GB or 5U4GA 21ATP4
- Hauptprinzip
- Super mit HF-Vorstufe
- Wellenbereiche
- Wellen in den Bemerkungen.
- Betriebsart / Volt
- Wechselstromspeisung / 60 cycles, 110-120 Volt
- Lautsprecher
- Dynamischer LS, keine Erregerspule (permanentdynamisch) / Ø 8 inch = 20.3 cm
- Material
- Gerät mit Holzgehäuse
- von Radiomuseum.org
- Modell: 611 Ch= C200 - Setchell Carlson, Inc.; St.
- Form
- Standgerät auf niedrigen Beinen (Beine < 50 % der Gesamthöhe).
- Bemerkung
-
The Setchell - Carlson model 611 is a 21" b/w TV with US standard VHF Tuner channels 2 thru 13. Equipped with chassis C200 and picture tube 21ATP4.
- Literatur/Schema (1)
- Photofact Folder, Howard W. SAMS (Date 9-56, Set 329, Folder 12)
- Autor
- Modellseite von Egon Penker angelegt. Siehe bei "Änderungsvorschlag" für weitere Mitarbeit.
- Weitere Modelle
-
Hier finden Sie 131 Modelle, davon 73 mit Bildern und 110 mit Schaltbildern.
Alle gelisteten Radios usw. von Setchell Carlson, Inc.; St.Paul (MN)