Empfänger-Prüfgenerator Rel send 7b
Siemens (& Halske, -Schuckert Werke SSW, Electrogeräte); Berlin, München
- País
- Alemania
- Fabricante / Marca
- Siemens (& Halske, -Schuckert Werke SSW, Electrogeräte); Berlin, München
- Año
- 1939
- Categoría
- Aparato de medida y servicio (Equipo de laboratorio).
- Radiomuseum.org ID
- 172704
Haga clic en la miniatura esquemática para solicitarlo como documento gratuito.
- Numero de valvulas
- 2
- Válvulas
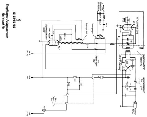
- KL1_sidecontact KL1_sidecontact Ht3
- Gama de ondas
- Bandas de recepción puestas en notas.
- Tensión de funcionamiento
- Baterías recargables o pilas / 90 & 2 Volt
- Altavoz
- - - No hay salida de sonido.
- Material
- Metálico
- de Radiomuseum.org
- Modelo: Empfänger-Prüfgenerator Rel send 7b - Siemens & Halske, -Schuckert
- Forma
- Sobremesa de cualquier forma, detalles no conocidos.
- Ancho, altura, profundidad
- 450 x 250 x 180 mm / 17.7 x 9.8 x 7.1 inch
- Anotaciones
- 6 Frequenzbereiche durch Steckspulen wählbar: gelb 100-230kHz, grün 220-580kHz, rosa 540-1550kHz, grau 1,45-3,6MHz, 3,5-9MHz, blau 8-21MHz; die Farben geben den entsprechenden Skalenteil an. Externe oder interne (400Hz) Modulation wählbar. Zum Eichen des Ausgangsspannungsteilers dient ein Drehspulinstrument mit Thermokreuz. Die Heizspannung ist mit einem Drehwiderstand einstellbar. Für Anodenbatterie und Heizakku ist im hinteren Teil des Gehäuses ein separates Fach vorgesehen.
- Peso neto
- 14 kg / 30 lb 13.4 oz (30.837 lb)
- Procedencia de los datos
- - - Data from my own collection
- Autor
- Modelo creado por Hans-Dieter Haase † 5.2.18. Ver en "Modificar Ficha" los participantes posteriores.
- Otros modelos
-
Donde encontrará 2543 modelos, 2154 con imágenes y 1347 con esquemas.
Ir al listado general de Siemens (& Halske, -Schuckert Werke SSW, Electrogeräte); Berlin, München
Colecciones
El modelo Empfänger-Prüfgenerator es parte de las colecciones de los siguientes miembros.