Geräuschspannungsmesser Rel mse 42c
Siemens (& Halske, -Schuckert Werke SSW, Electrogeräte); Berlin, München
- Pays
- Allemagne
- Fabricant / Marque
- Siemens (& Halske, -Schuckert Werke SSW, Electrogeräte); Berlin, München
- Année
- 1936 ??
- Catégorie
- Appareils de mesure et de dépannage (matériel de labo)
- Radiomuseum.org ID
- 152340
Cliquez sur la vignette du schéma pour le demander en tant que document gratuit.
- No. de tubes
- 3
- Gammes d'ondes
- - sans
- Tension / type courant
- Alimentation externe ou alimentation principale / 4 & 100 Volt
- Haut-parleur
- - - Pas de sortie basse fréquence
- Matière
- Boitier en bois
- De Radiomuseum.org
- Modèle: Geräuschspannungsmesser Rel mse 42c - Siemens & Halske, -Schuckert
- Forme
- Modèle de table profil bas (grand modèle).
- Dimensions (LHP)
- 510 x 350 x 270 mm / 20.1 x 13.8 x 10.6 inch
- Remarques
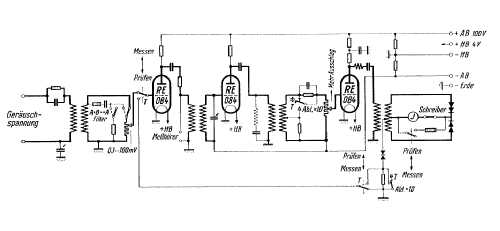
- Frequenzbereich: 16...5000 Hz.
Meßbereich: 0,1...1000mV, unterteilt in 7 Meßbereich- und 2 Empfindlichkeitsstufen.
- Poids net
- 20 kg / 44 lb 0.8 oz (44.053 lb)
- Littérature
- Siemens Messeinrichtungen für die Fernmeldetechnik 1940
- Auteur
- Modèle crée par Folkert Rothe. Voir les propositions de modification pour les contributeurs supplémentaires.
- D'autres Modèles
-
Vous pourrez trouver sous ce lien 2543 modèles d'appareils, 2154 avec des images et 1347 avec des schémas.
Tous les appareils de Siemens (& Halske, -Schuckert Werke SSW, Electrogeräte); Berlin, München