- País
- Italia
- Fabricante / Marca
- SRE - Scuola Radio Elettra, Torino
- Año
- 1956 ?
- Categoría
- Radio - o Sintonizador pasado WW2
- Radiomuseum.org ID
- 105558
Haga clic en la miniatura esquemática para solicitarlo como documento gratuito.
- Numero de valvulas
- 7
- Principio principal
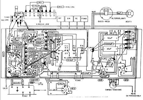
- Superheterodino en general; ZF/IF 467 kHz; 1 Etapas de AF
- Número de circuitos sintonía
- 6 Circuíto(s) AM 9 Circuíto(s) FM
- Gama de ondas
- OM, OC y FM
- Tensión de funcionamiento
- Red: Corriente alterna (CA, Inglés = AC) / 110/220 Volt
- Altavoz
- 2 Altavoces / Ø 15 cm = 5.9 inch
- Potencia de salida
- 4 W (unknown quality)
- Material
- Madera
- de Radiomuseum.org
- Modelo: 99 - SRE - Scuola Radio Elettra,
- Forma
- Sobremesa de botonera.
- Ancho, altura, profundidad
- 500 x 300 x 230 mm / 19.7 x 11.8 x 9.1 inch
- Anotaciones
- Frequenza di ricezione:OM 180-550 mt, OC 19,5-50,5 mt, FM 88-100 MHz.più ingresso fono per giradischi.Il ricevitore era montato dall'allievo con materiale spedito dalla scuola, il mobile in legno veniva acquistato a parte. La variante con giradischi incorporato portava ad un mobile con altezza di 350 mm ed una profondità di 300 mm. Il secondo altoparlante serviva per l'emissione delle note alte ed era posizionato sul lato sinistro del mobile, ed aveva un diametro di 10 cm
- Mencionado en
- - - Data from my own collection
- Autor
- Modelo creado por Giuseppe Antonio Tusini. Ver en "Modificar Ficha" los participantes posteriores.
- Otros modelos
-
Donde encontrará 93 modelos, 90 con imágenes y 73 con esquemas.
Ir al listado general de SRE - Scuola Radio Elettra, Torino
Colecciones
El modelo es parte de las colecciones de los siguientes miembros.