240-WB Ch= P-27245
Stromberg-Carlson Co. ; Rochester (NY)
- Country
- United States of America (USA)
- Manufacturer / Brand
- Stromberg-Carlson Co. ; Rochester (NY)
- Year
- 1937
- Category
- Broadcast Receiver - or past WW2 Tuner
- Radiomuseum.org ID
- 62051
-
- Brand: Te-Lek-Tor-Et
Click on the schematic thumbnail to request the schematic as a free document.
- Number of Tubes
- 11
- Main principle
- Superhet with RF-stage; ZF/IF 465 kHz; 3 AF stage(s)
- Tuned circuits
- 7 AM circuit(s)
- Wave bands
- Broadcast, Short Wave(s) and Police.
- Power type and voltage
- Alternating Current supply (AC) / 105-125 Volt
- Loudspeaker
- Electro Magnetic Dynamic LS (moving-coil with field excitation coil)
- Material
- Wooden case
- from Radiomuseum.org
- Model: 240-WB Ch= P-27245 - Stromberg-Carlson Co. ;
- Shape
- Console, Lowboy (legs < 50 %).
- Notes
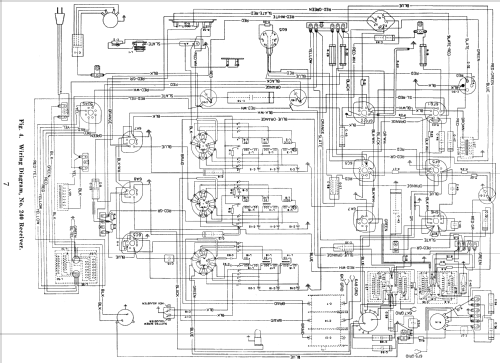
- The Stromberg-Carlson model 240-WB is an 11 tube, 25-60Hz AC operated BC/Police/SW band receiver.
Band Frequencies:
Broadcast Band ("Band A"): 530-1700kHz
Police Band ("Band B"): 1700-5600MHz
SW Band ("Band C"): 5.6-18.0MHz
Has Tuning eye and push-pull output stage. Has "signal admission control switch" for BC band that adjusts sensitivity(CCW to increase sensitivity).
- External source of data
- Ernst Erb
- Circuit diagram reference
- Rider's Perpetual, Volume 9 = 1938 and before
- Mentioned in
- Rider's 9-19 to 9-24
- Literature/Schematics (1)
- - - Manufacturers Literature (Stromberg-Carlson Datasheet P-28036 Form 2195 Issue 2)
- Other Models
-
Here you find 886 models, 497 with images and 762 with schematics for wireless sets etc. In French: TSF for Télégraphie sans fil.
All listed radios etc. from Stromberg-Carlson Co. ; Rochester (NY)