- País
- Alemania
- Fabricante / Marca
- Telefunken Deutschland (TFK), (Gesellschaft für drahtlose Telegraphie Telefunken mbH
- Año
- 1926–1928
- Categoría
- Radio - o Sintonizador pasado WW2
- Radiomuseum.org ID
- 4543
Haga clic en la miniatura esquemática para solicitarlo como documento gratuito.
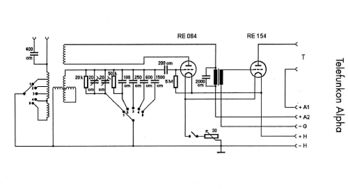
- Numero de valvulas
- 2
- Principio principal
- RFS con reacción (regenerativo); 1 Etapas de AF; something special ? Please give information (notes)
- Número de circuitos sintonía
- 1 Circuíto(s) AM
- Gama de ondas
- OM y OL
- Tensión de funcionamiento
- Baterías recargables o pilas
- Altavoz
- - Este modelo usa amplificador externo de B.F.
- Material
- Madera con lámparas a la vista.
- de Radiomuseum.org
- Modelo: Telefunkon Alpha - Telefunken Deutschland TFK,
- Forma
- Sobremesa de frontis inclinado.
- Ancho, altura, profundidad
- 295 x 290 x 220 mm / 11.6 x 11.4 x 8.7 inch
- Anotaciones
- Variometer; 200-1800m [559] Originalbestückung ist 064+154! Preis in Österreich netto ATS 173.-
- Peso neto
- 2 kg / 4 lb 6.5 oz (4.405 lb)
- Precio durante el primer año
- 87.00 RM +
- Procedencia de los datos
- Vox-Haus, Katalog 1926/1927 / Radiokatalog Band 1, Ernst Erb
- Mencionado en
- Radio-Quelle Leipzig. Großer Katalog 1927
- Referencia ilustración
- Eine Abbildung findet sich im Doppelband "Radios von gestern"
- Otros modelos
-
Donde encontrará 3582 modelos, 3169 con imágenes y 2126 con esquemas.
Ir al listado general de Telefunken Deutschland (TFK), (Gesellschaft für drahtlose Telegraphie Telefunken mbH
Colecciones
El modelo Telefunkon es parte de las colecciones de los siguientes miembros.
Contribuciones en el Foro acerca de este modelo: Telefunken: Telefunkon Alpha
Hilos: 1 | Mensajes: 1
orig. Preis in Österreich: 173 S
Gerhard Heigl, 09.Dec.03