Supereterodina a 22 Valvole di B.Piasentin
Unknown - CUSTOM BUILT: Italy
- Land
- Italien / Italy
- Hersteller / Marke
- Unknown - CUSTOM BUILT: Italy
- Jahr
- 1947
- Kategorie
- Rundfunkempfänger (Radio - oder Tuner nach WW2)
- Radiomuseum.org ID
- 322613
Klicken Sie auf den Schaltplanausschnitt, um diesen kostenlos als Dokument anzufordern.
- Anzahl Röhren
- 21
- Hauptprinzip
- Superhet allgemein
- Anzahl Kreise
- 12 Kreis(e) AM
- Wellenbereiche
- Langwelle, Mittelwelle, mehrere Kurzwellenbänder plus UKW (FM).
- Spezialitäten
- Plattenspieler (kein -Wechsler)
- Betriebsart / Volt
- Wechselstromspeisung / 110-295 Volt
- Lautsprecher
- 3 Lautsprecher
- Belastbarkeit / Leistung
- 15 W (max./spitze)
- Material
- Gerät mit Holzgehäuse
- von Radiomuseum.org
- Modell: Supereterodina a 22 Valvole di B.Piasentin - Unknown - CUSTOM BUILT: Italy
- Form
- Standgerät: allgemein.
- Bemerkung
-
L'apparecchio veniva denominato Supereterodina a 22 valvole, in quanto veniva inclusa la stabilizzatrice al neon LS150.
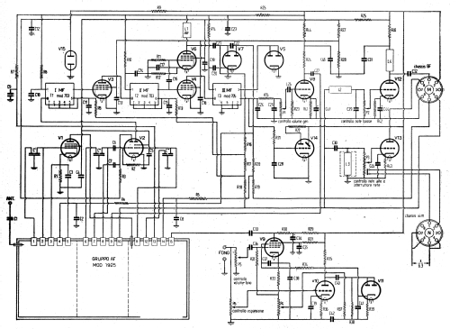
Stadio premplificatore di Alta Frequenza equipaggiato con il gruppo AF Geloso 1925. Due stadi preamplificatori di media frequenza.
Tre stadi di media frequenza, il primo ed il secondo dotati di trasformatori di media frequenza Geloso 703, il terzo con la media frequenza Geloso 705.
Il tutto porta ad un totale di 12 circuiti accordati.
Controllo Automatico di Volume con amplificazione separata.
Onde Lunghe, onde Medie e 4 gamme di onde Corte.Bassa frequenza a due canali dedicati il primo alle basse/medie freqenze ed il secondo alle alte frequenze, con regolazione separata dei toni bassi/medi e dei toni alti.
Altoparlante elettrodinamico diametro 36 cm per le frequenze basse/medie
Due altoparlanti magnetodinamici diametro 16 cm per le alte frequenze.
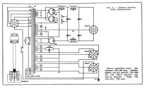
Risposta in frequenza quasi lineare da 50 a 10.000 HzAlimentatore per la corrente anodica con due 5Y3 collegate ad un avvolgimento con presa centrale, ognuna ad un capo dell'avvolgimento, con i 2 anodi in parallelo.
Il circuito con la AZ1 serve per la polarizzazione fissa dello stadio finale.Due giradischi.
- Literaturnachweis
- -- Original-techn. papers. (L'Antenna nn 7-8-9-10 aprile maggio 1947)
- Autor
- Modellseite von Pier Antonio Aluffi angelegt. Siehe bei "Änderungsvorschlag" für weitere Mitarbeit.
- Weitere Modelle
-
Hier finden Sie 309 Modelle, davon 291 mit Bildern und 29 mit Schaltbildern.
Alle gelisteten Radios usw. von Unknown - CUSTOM BUILT: Italy