Super 77 GWK
AEG (Radios) Allg.Elektricitäts-Ges.
- Pays
- Allemagne
- Fabricant / Marque
- AEG (Radios) Allg.Elektricitäts-Ges.
- Année
- 1937/1938
- Catégorie
- Radio - ou tuner d'après la guerre 1939-45
- Radiomuseum.org ID
- 173
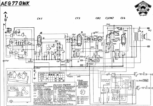
Cliquez sur la vignette du schéma pour le demander en tant que document gratuit.
- No. de tubes
- 6
- Principe général
- Super hétérodyne (en général); FI/IF 468 kHz
- Circuits accordés
- 7 Circuits MA (AM)
- Gammes d'ondes
- PO, GO et OC
- Tension / type courant
- Appareil tous courants (CA / CC) / 110-220 Volt
- Haut-parleur
- HP dynamique à électro-aimant (électrodynamique)
- Matière
- Boitier en bois
- De Radiomuseum.org
- Modèle: Super 77 GWK - AEG Radios Allg.Elektricitäts-
- Forme
- Modèle de table profil bas (grand modèle).
- Dimensions (LHP)
- 625 x 340 x 350 mm / 24.6 x 13.4 x 13.8 inch
- Remarques
-
! Vorsicht Spartransformator, keine Netztrennung !
Paralleltype zum Telefunken 776 GWK.
- Prix de mise sur le marché
- 350.00 RM
- Source
- Handbuch WDRG 1937 / Radiokatalog Band 1, Ernst Erb
- Source du schéma
- Lange+Schenk+FS-Röhrenbestückung
- Littérature
- Preisl. Otto Gruoner 1937
- D'autres Modèles
-
Vous pourrez trouver sous ce lien 847 modèles d'appareils, 737 avec des images et 421 avec des schémas.
Tous les appareils de AEG (Radios) Allg.Elektricitäts-Ges.