FM704
ART - Panart; Milano
- País
- Italia
- Fabricante / Marca
- ART - Panart; Milano
- Año
- 1957/1958
- Categoría
- Radio - o Sintonizador pasado WW2
- Radiomuseum.org ID
- 113465
-
- Brand: Depaphon
Haga clic en la miniatura esquemática para solicitarlo como documento gratuito.
- Numero de valvulas
- 7
- Principio principal
- Superheterodino en general; ZF/IF 470/10700 kHz
- Gama de ondas
- OM, dos OC y FM
- Tensión de funcionamiento
- Red: Corriente alterna (CA, Inglés = AC) / 110-220 Volt
- Altavoz
- Altavoz dinámico (de imán permanente)
- Potencia de salida
- 4 W (unknown quality)
- Material
- Madera
- de Radiomuseum.org
- Modelo: FM704 - ART - Panart; Milano
- Forma
- Sobremesa de botonera.
- Ancho, altura, profundidad
- 470 x 310 x 230 mm / 18.5 x 12.2 x 9.1 inch
- Procedencia de los datos
- Guida Pratica Antique Radio (1) 1999
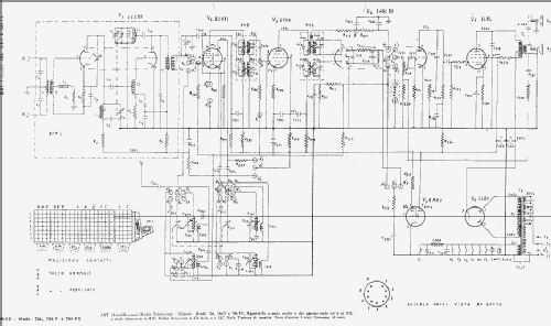
- Documentación / Esquemas (1)
- -- Schematic
- Autor
- Modelo creado por Alessandro De Poi. Ver en "Modificar Ficha" los participantes posteriores.
- Otros modelos
-
Donde encontrará 90 modelos, 44 con imágenes y 36 con esquemas.
Ir al listado general de ART - Panart; Milano