Record FM-EJ
Herofon (Herophon), Hede Nielsens Fabriker; Horsens
- País
- Dinamarca
- Fabricante / Marca
- Herofon (Herophon), Hede Nielsens Fabriker; Horsens
- Año
- 1958
- Categoría
- Radio - o Sintonizador pasado WW2
- Radiomuseum.org ID
- 135505
-
- alternative name: Hede Nielsen's Fabrikker A/S
Haga clic en la miniatura esquemática para solicitarlo como documento gratuito.
- Numero de valvulas
- 6
- Principio principal
- Superheterodino en general; ZF/IF 452/10700 kHz
- Número de circuitos sintonía
- 6 Circuíto(s) AM 9 Circuíto(s) FM
- Gama de ondas
- OM, OL, OC y FM
- Tensión de funcionamiento
- Red: Aparato AC/DC. / 220 Volt
- Altavoz
- Altavoz dinámico (de imán permanente)
- Material
- Madera
- de Radiomuseum.org
- Modelo: Record FM-EJ - Herofon Herophon, Hede
- Forma
- Sobremesa apaisado (tamaño grande).
- Ancho, altura, profundidad
- 470 x 340 x 215 mm / 18.5 x 13.4 x 8.5 inch
- Anotaciones
-
Super Sonic. 4 push buttons for speaker selection.
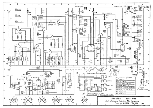
- Documentación / Esquemas (1)
- -- Schematic
- Autor
- Modelo creado por Arpad Roth † 27.3.17. Ver en "Modificar Ficha" los participantes posteriores.
- Otros modelos
-
Donde encontrará 77 modelos, 61 con imágenes y 28 con esquemas.
Ir al listado general de Herofon (Herophon), Hede Nielsens Fabriker; Horsens
Colecciones
El modelo Record es parte de las colecciones de los siguientes miembros.