Opta 638GW
Loewe-(Opta); Deutschland
- Pays
- Allemagne
- Fabricant / Marque
- Loewe-(Opta); Deutschland
- Année
- 1937/1938
- Catégorie
- Radio - ou tuner d'après la guerre 1939-45
- Radiomuseum.org ID
- 2634
-
- alternative name: Löwe Radio
Cliquez sur la vignette du schéma pour le demander en tant que document gratuit.
- No. de tubes
- 5
- Principe général
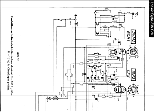
- Super hétérodyne (en général); FI/IF 486 kHz
- Circuits accordés
- 6 Circuits MA (AM)
- Gammes d'ondes
- PO, GO et OC
- Tension / type courant
- Appareil tous courants (CA / CC) / 110; 127; 150; 220; 240 Volt
- Haut-parleur
- HP dynamique à aimant permanent + bobine mobile
- Matière
- Boitier en bois
- De Radiomuseum.org
- Modèle: Opta 638GW - Loewe-Opta; Deutschland
- Forme
- Modèle de table profil bas (grand modèle).
- Dimensions (LHP)
- 600 x 340 x 260 mm / 23.6 x 13.4 x 10.2 inch
- Remarques
-
Variable Bandbreite, Spannungsverdopplung bei 100-155 V Wechselspannung.
- Poids net
- 16.3 kg / 35 lb 14.4 oz (35.903 lb)
- Prix de mise sur le marché
- 265.00 RM
- Source
- Handbuch WDRG 1937 / Radiokatalog Band 1, Ernst Erb
- Source du schéma
- Lange+Schenk+FS-Röhrenbestückung
- Index des illustrations
- Das Modell ist im «Radiokatalog» (Erb) abgebildet.
- D'autres Modèles
-
Vous pourrez trouver sous ce lien 1645 modèles d'appareils, 1382 avec des images et 1188 avec des schémas.
Tous les appareils de Loewe-(Opta); Deutschland
Collections
Le modèle Opta fait partie des collections des membres suivants.