- Paese
- Austria
- Anno
- 1935/1936
- Categoria
- Radio (o sintonizzatore del dopoguerra WW2)
- Radiomuseum.org ID
- 9745
Clicca sulla miniatura dello schema per richiederlo come documento gratuito.
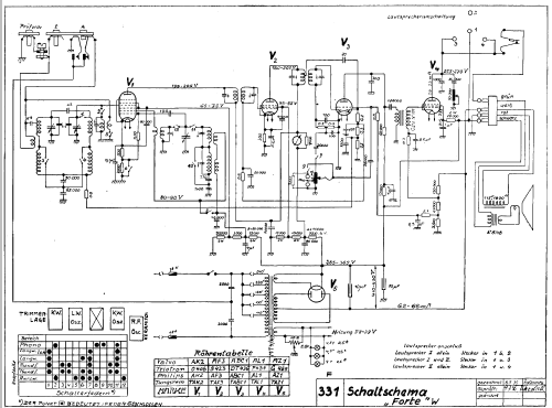
- Numero di tubi
- 5
- Principio generale
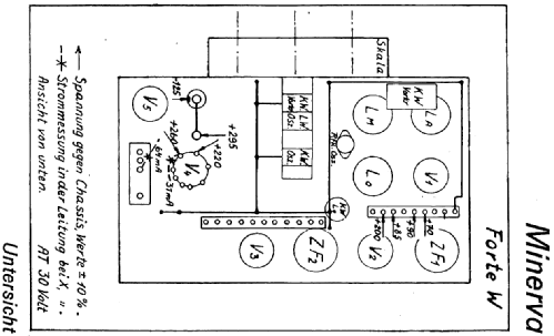
- Supereterodina (in generale); ZF/IF 128,5 kHz
- N. di circuiti accordati
- 7 Circuiti Mod. Amp. (AM)
- Gamme d'onda
- Onde medie (OM), lunghe (OL) e corte (OC).
- Tensioni di funzionamento
- Alimentazione a corrente alternata (CA) / 110-240 Volt
- Altoparlante
- AP elettrodinamico (bobina mobile e bobina di eccitazione/di campo)
- Materiali
- Mobile in legno
- Radiomuseum.org
- Modello: Forte W - Minerva-Radio Radiola-
- Forma
- Soprammobile verticale (sviluppato in altezza; no cattedrale, sin decorazioni).
- Dimensioni (LxAxP)
- 400 x 480 x 280 mm / 15.7 x 18.9 x 11 inch
- Annotazioni
- Abst.Anz;ZF128,5
- Peso netto
- 13 kg / 28 lb 10.1 oz (28.634 lb)
- Fonte esterna dei dati
- E. Erb 3-907007-36-0
- Fonte dei dati
- Radiokatalog Band 2, Ernst Erb
- Riferimenti schemi
- Lange + Schenk
- Altri modelli
-
In questo link sono elencati 629 modelli, di cui 567 con immagini e 451 con schemi.
Elenco delle radio e altri apparecchi della Minerva-Radio (Radiola-Radioapparate und Bestandteile W. Wohleber & Co) ; Wien
Collezioni
Il modello Forte W fa parte delle collezioni dei seguenti membri.