TV-1907
Phonola SA, FIMI; Saronno (VA)
- País
- Italia
- Fabricante / Marca
- Phonola SA, FIMI; Saronno (VA)
- Año
- 1963 ?
- Categoría
- Televisión (TV) o monitor
- Radiomuseum.org ID
- 176953
Haga clic en la miniatura esquemática para solicitarlo como documento gratuito.
- Numero de valvulas
- 17
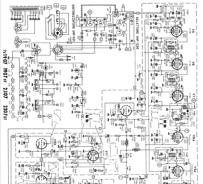
- Válvulas
- PCC88 PCF80 PC86 PC86 EF80 EF80 EF80 PCL84 PCF80 PCL82 PCF80 PCL85 ECL80 PL36 PY81 DY87 AW47-91
- Principio principal
- Superheterodino en general
- Gama de ondas
- VHF/UHF (see notes for details)
- Tensión de funcionamiento
- Red: Corriente alterna (CA, Inglés = AC) / 220 Volt
- Altavoz
- Altavoz dinámico (de imán permanente)
- de Radiomuseum.org
- Modelo: TV-1907 - Phonola SA, FIMI; Saronno VA
- Forma
- Sobremesa de cualquier forma, detalles no conocidos.
- Anotaciones
- Cinescopio 19" 110° tipo sferico-elettrostatico.
VHF (S30) UHF (S31).
FI 3 stadi 40 MHz sistema intercarrier.
Commutatore programmi a pulsante.
- Documentación / Esquemas (1)
- -- Schematic (Schemario dei Televisori Phonola 1952 al 1964)
- Autor
- Modelo creado por Eduard Abfalterer. Ver en "Modificar Ficha" los participantes posteriores.
- Otros modelos
-
Donde encontrará 717 modelos, 464 con imágenes y 545 con esquemas.
Ir al listado general de Phonola SA, FIMI; Saronno (VA)