- Pays
- Allemagne
- Fabricant / Marque
- Telefunken Deutschland (TFK), (Gesellschaft für drahtlose Telegraphie Telefunken mbH
- Année
- 1964 ?
- Catégorie
- Radio - ou tuner d'après la guerre 1939-45
- Radiomuseum.org ID
- 197732
Cliquez sur la vignette du schéma pour le demander en tant que document gratuit.
- No. de tubes
- 14
- Principe général
- Super hétérodyne (en général)
- Gammes d'ondes
- PO, OC et FM
- Particularités
- Tourne disque et magnétophone
- Tension / type courant
- Alimentation Courant Alternatif (CA) / 110-240 Volt
- Haut-parleur
- 7HP et plus
- Matière
- Boitier en bois
- De Radiomuseum.org
- Modèle: Bayreuth 5552-MX - Telefunken Deutschland TFK,
- Forme
- Console avec pieds bas < 50% de la hauteur
- Remarques
- Teak lowboy console with Telefunken record changer and Tandberg 64X reel to reel.
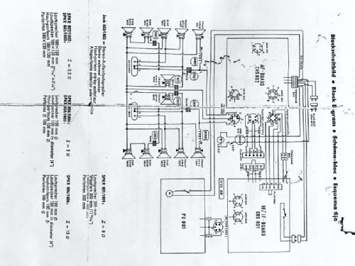
- Schémathèque (1)
- -- Schematic
- Auteur
- Modèle crée par John Stavinoha. Voir les propositions de modification pour les contributeurs supplémentaires.
- D'autres Modèles
-
Vous pourrez trouver sous ce lien 3581 modèles d'appareils, 3168 avec des images et 2126 avec des schémas.
Tous les appareils de Telefunken Deutschland (TFK), (Gesellschaft für drahtlose Telegraphie Telefunken mbH
Collections
Le modèle Bayreuth fait partie des collections des membres suivants.
Contributions du forum pour ce modèle: Telefunken: Bayreuth 5552-MX
Discussions: 1 | Publications: 2
Hello, I have a Telefunken 5552 MX Hi-Fi with a shorted power transformer. I am looking for a schematic that contains the power supply portion for the data I need. The schematic uploaded is for the radio portion only and does not contain any information regarding the power supply and output section. Does anyone have a schematic they could upload or provide the transformer data I need. It has 110v/220v primary with 3 sections on the secondary. Any help is welcome.
Chad
Chad Phillips, 14.Mar.18