Super/Geradeaus 11W78
Blaupunkt (Ideal), Berlin, später Hildesheim
- Country
- Germany
- Manufacturer / Brand
- Blaupunkt (Ideal), Berlin, später Hildesheim
- Year
- 1938/1939
- Category
- Broadcast Receiver - or past WW2 Tuner
- Radiomuseum.org ID
- 597
-
- alternative name: Ideal-Radiotelephon- und App-fabr. || Ideal-Werke AG; Berlin (ab 1934)
- Brand: Rotstern
Click on the schematic thumbnail to request the schematic as a free document.
- Number of Tubes
- 11
- Main principle
- Superhet with RF-stage; ZF/IF 468 kHz; Special type of reception - please describe.
- Tuned circuits
- 9 AM circuit(s)
- Wave bands
- Broadcast, Long Wave and Short Wave.
- Details
- Remote Control (with wire or wireless)
- Power type and voltage
- Alternating Current supply (AC) / 110; 125; 220; 240 Volt
- Loudspeaker
- 2 Loudspeakers
- Power out
- 20 W (max.)
- Material
- Wooden case
- from Radiomuseum.org
- Model: Super/Geradeaus 11W78 - Blaupunkt Ideal, Berlin,
- Shape
- Tablemodel, low profile (big size).
- Dimensions (WHD)
- 630 x 393 x 345 mm / 24.8 x 15.5 x 13.6 inch
- Notes
-
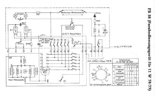
Anschluss für Kabelfernbedienung FB38.
- Price in first year of sale
- 650.00 RM
- Source of data
- Handbuch WDRG 1938 / Radiokatalog Band 1, Ernst Erb
- Circuit diagram reference
- Lange+Schenk+FS-Röhrenbestückung
- Literature/Schematics (1)
- -- Schematic
- Picture reference
- Das Modell ist im «Radiokatalog» (Erb) abgebildet.
- Other Models
-
Here you find 3612 models, 3305 with images and 2357 with schematics for wireless sets etc. In French: TSF for Télégraphie sans fil.
All listed radios etc. from Blaupunkt (Ideal), Berlin, später Hildesheim
Collections
The model Super/Geradeaus is part of the collections of the following members.