Schalecohet Allfunk 7MW (7W)
Schaleco - Schackow, Leder und Co; Berlin
- Pays
- Allemagne
- Fabricant / Marque
- Schaleco - Schackow, Leder und Co; Berlin
- Année
- 1933/1934
- Catégorie
- Radio - ou tuner d'après la guerre 1939-45
- Radiomuseum.org ID
- 6327
Cliquez sur la vignette du schéma pour le demander en tant que document gratuit.
- No. de tubes
- 8
- Principe général
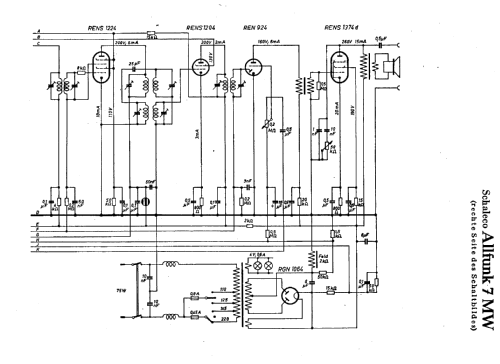
- Super hétérodyne avec étage HF; FI/IF 435 kHz
- Circuits accordés
- 11 Circuits MA (AM)
- Gammes d'ondes
- PO, GO et 2 x OC
- Particularités
- Indicateur visuel (avant oeil magique)
- Tension / type courant
- Alimentation Courant Alternatif (CA) / 110-220 Volt
- Haut-parleur
- HP dynamique à électro-aimant (électrodynamique)
- Puissance de sortie
- 3 W (qualité inconnue)
- Matière
- Boitier en bois
- De Radiomuseum.org
- Modèle: Schalecohet Allfunk 7MW - Schaleco - Schackow, Leder und
- Forme
- Modèle de table vertical (pas forme catédrale)
- Dimensions (LHP)
- 410 x 505 x 272 mm / 16.1 x 19.9 x 10.7 inch
- Remarques
-
Allwellenbereich 15 - 32, 30 - 85, 200 - 600 und 800 - 2000 m. Abstimm-Anzeige (Orthoscop).
Anschluss für Plattenspieler und Mikrofon.
Der Katalog Radio-Schnorr von 1934 listet RGN2004 als Gleichrichter
und nennt irrtümlich 6 abgestimmte Kreise.
- Poids net
- 17.2 kg / 37 lb 14.2 oz (37.885 lb)
- Prix de mise sur le marché
- 284.00 RM +
- Source
- Radiokatalog Band 1, Ernst Erb
- Source du schéma
- Lange+Schenk+FS-Röhrenbestückung
- Littérature
- Funk Bastler (Funkbastler 1933, Heft 52, Seite 829)
- Schémathèque (1)
- Katalog Radio-Schnorr 1934
- D'autres Modèles
-
Vous pourrez trouver sous ce lien 119 modèles d'appareils, 67 avec des images et 61 avec des schémas.
Tous les appareils de Schaleco - Schackow, Leder und Co; Berlin