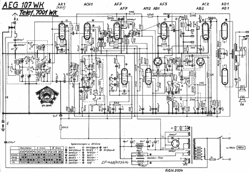
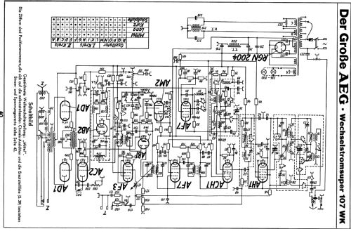
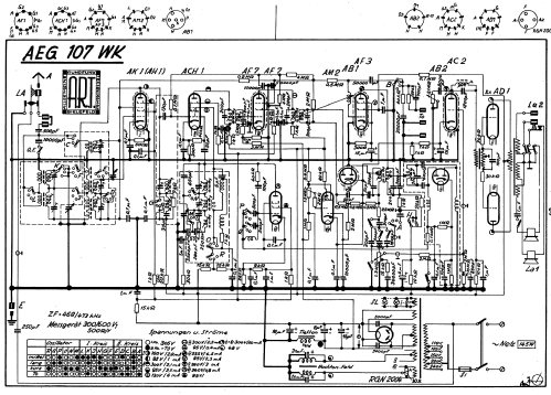
Der große AEG 107WK
AEG (Radios) Allg.Elektricitäts-Ges.
- País
- Alemania
- Fabricante / Marca
- AEG (Radios) Allg.Elektricitäts-Ges.
- Año
- 1937/1938
- Categoría
- Radio - o Sintonizador pasado WW2
- Radiomuseum.org ID
- 175
Haga clic en la miniatura esquemática para solicitarlo como documento gratuito.
- Numero de valvulas
- 12
- Principio principal
- Superheterodino con paso previo de RF; ZF/IF 468 kHz
- Número de circuitos sintonía
- 10 Circuíto(s) AM
- Gama de ondas
- OM, OL y OC
- Tensión de funcionamiento
- Red: Corriente alterna (CA, Inglés = AC) / 110; 125; 150; 220; 240 Volt
- Altavoz
- 2 Altavoces
- Material
- Madera
- de Radiomuseum.org
- Modelo: Der große AEG 107WK - AEG Radios Allg.Elektricitäts-
- Forma
- Sobremesa apaisado (tamaño grande).
- Ancho, altura, profundidad
- 700 x 470 x 295 mm / 27.6 x 18.5 x 11.6 inch
- Anotaciones
-
Parallelgerät zum Telefunken Spitzensuper 7001WK.
- Precio durante el primer año
- 612.00 RM
- Procedencia de los datos
- Handbuch WDRG 1937 / Radiokatalog Band 1, Ernst Erb
- Referencia esquema
- Lange+Schenk+FS-Röhrenbestückung
- Mencionado en
- Preisl. Otto Gruoner 1937
- Otros modelos
-
Donde encontrará 847 modelos, 737 con imágenes y 421 con esquemas.
Ir al listado general de AEG (Radios) Allg.Elektricitäts-Ges.
Colecciones
El modelo Der große AEG es parte de las colecciones de los siguientes miembros.
Contribuciones en el Foro acerca de este modelo: AEG Radios Allg.: Der große AEG 107WK
Hilos: 1 | Mensajes: 1
Weitere Informationen und Reparaturhinweise zur Gerätefamilie finden Sie zentral beim Gerät T8001WK.
Andreas Steinmetz
Andreas Steinmetz
Andreas Steinmetz, 10.May.06